Urban Escalator

Escalator Urban Demeanor Charming Scene

Escalator products can be used for long-distance transit of pedestrians or belongings. They can meet people's demands for automatic transit in shopping and traveling process, guaranteeing free access of people in various public spaces. Automatic walks are applicable to public spaces with huge pedestrian volume, such as shopping centers, traffic hubs, airports, and exhibition centers.

Safety And Enjoyment

Optimized core parts and safety protection measures are based on latest technologies, strictly guaranteeing safe and stable operation of escalators.

Compact Structure

Fish-bellied short stair step greatly narrows the spatial span and makes the whole structure more compact. Such structure can be flexibly adapted to various construction layouts, saving valuable construction space for customers.

Reliability And Durability

Modern trusses adopt high-quality rectangular steels which could guarantee the overall rigidity of escalators due to their high strength. Innovative lubrication system can add oil to escalator parts automatically, steel steps are free from cracks or deformations.

Standard Safety Device

Lack of phase, error phase protection

If lack of phase or error phase has been checked out, the escalator (moving-walk) will automatically stop the operation.

Motor over-load protection

When the current exceeds 15% of the current rating, the escalator will automatically stop the operation.

Electrical appliance loop protection

It offers the automatic circuit disconnecting device to protect the circuit and mains components of the escalator (moving-walk).

Handrail inlet protection

When some foreign substance has been clipped in the handrail inlet, the escalator (moving-walk) will automatically stop the operation.

Comb plate safety device

When some foreign substance has been clipped in or between the combs, the escalator (moving-walk) will automatically stop the operation.

Step sagging protection device

When there is abnormal step bending, the escalator (moving-walk) will stop the operation before the step entering into the comb plate.

Broken drive-chain safety device

When the drive-chain has been over-stretched or it is broken, the escalator (moving-walk) will automatically stop the operation.

Broken step chain protection

When the step (plate) chain has been over-stretched or it is broken, the escalator (moving walk) will automatically stop the operation.

Over-speed protection

When there is over-speed to the escalator (moving walk), it will automatically stop the operation.

Direction reversal protection

When it comes the unintentional reversal of the direction of travel, the escalator (moving walk) will automatically stop the operation.

Security line

The yellow synthetic resin security line is located in the front position and two sides of the escalator tread so that the passengers will not tread in-between the edge of the adjacent step and the lift group lengthened skirt panel. The security line on both sides of the step is higher than the tread surface. (The moving-walk offers the selective yellow spray-painted security line.)

Emergency stop button

When the button has been pressed down, the escalator (moving-walk) will stop the operation.

Skirt panel protection

When some foreign substance has been clipped in between the skirt panel and the step, the escalator (moving-walk) will automatically stop the operation.

Brake protection

When the electric force falls short of supply or it acts any of the safety device, the brake function goes into effect by the safety device through the spring resilience action, in this way, the escalator (moving-walk) stop the operation.

Safety inspection switch

It is a safety device to prevent from the escalator starting during the inspection and maintenance.

Step illumination

Illumination exists in the upper and lower ends of the escalator, in the lower part of the step in order to remind the passengers of the security matters.

Alarm bell starting device

The alarm bell rings when it starts the escalator in order to remind the passengers of the security matters.

Control device for handrail breakage

When the handrail is broken, the escalator will automatically stop the operation.

Handrail speed monitor

When the handrail speed versus step is slower than certain percentage, the escalator (moving-walk) will stop the operation.

Skirt panel brush

It is a selective safety device. The brush that has been installed between the skirt panel and the step will prevent the passengers from touching the skirt panel, (it is not merely restricted to the escalator.)

Double independent control systems

It brings about the safer and the more stable escalator travel.

Step loss detection device

Safety device to protect the passengers.

Tread swart switch

When it opens the tread and maintains the escalator, the escalator stops and is under security condition.

Detection of brake distance

If braking distance is 1.2 times longer than stipulation of national standard, after trouble locking and reset, it starts again. If necessary, please check braking system before manual reset and apply correction measures.

Brake release detection

Brake adding detection switch prevents from the motor running without brake release so that it avoids burning the host or fire disaster.

Optional Safety Device

Emergency brake

It prevents from the escalator slide and ensures the human security in case of the drive chain breakage or the out-of-order of the brake. (It should be allocated when 6m < H. It is standard configuration of moving walk.)

Fire-proof rolling door device

When this device comes into action, it can stop the escalator (moving-walk) operation. It has been installed near the escalator (moving-walk).

Lower machine room drain

When it exceeds the standard to water intake in the lower machine room, it will operate the automatic drain system. (outdoor type)

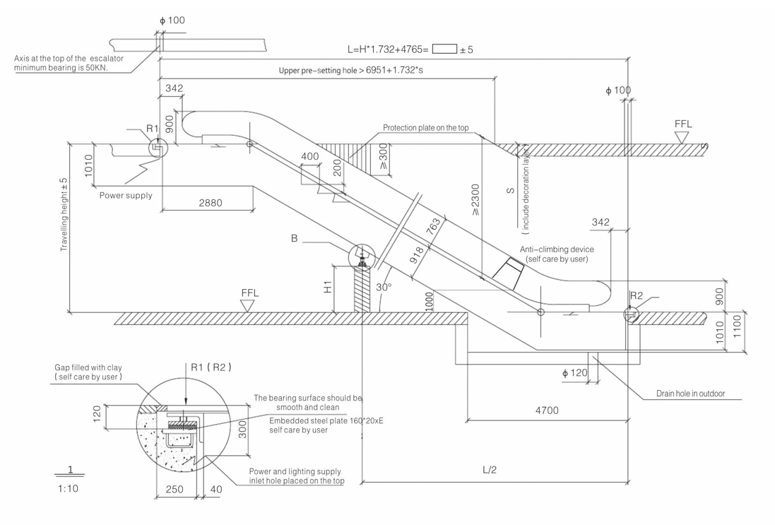
Escalator Construction Layout Drawing